中型板式給料機
周先生 13906278080 丁寶勤 13906276368
電話:0513-88400999 傳真:0513-88400998 郵箱:jszk@vip.163.com
產品簡介
中型板式給料機系間歇給料機械,適用于短距離輸送給料粒度400mm以下的塊狀物料。在礦山、選廠、化工、水泥、建材等部門,廣泛用于從儲料倉往破碎、運輸機械做均勻間歇給料。可水平安裝也可傾斜安裝,其向上傾角20度。一般適應松散密度小于12400kg/m3、溫度400攝氏度以下的物料。
產品特點
?尾部裝置設計可靠,適用于多雨潮濕地區,不會因粘式物料聚積尾部而造成鏈條出現跳齒現象,影響生產。
?牽引鏈和承載鏈分開,動載荷小,提高壽命。輸送鏈是按IS01977/1-1976設計制造的,質量可靠,互換性好。
?頭部裝置鏈輪由3瓣齒組成,不需要拆卸鏈,即可更換齒輪,易維護,鏈輪奇偶數齒分開傳動,壽命可增加一倍。鏈輪表面進行硬化處理使用壽命長,符合1977/II -1974的規定。
?機器全部采用了滾動軸承支撐結構,密封和潤滑性能好,運行阻力小,便于維修保養,因而具有節能和維護簡單的特點。
?本機寬度參數參照F.L.SMLDTH(丹麥)和AUMUND(德國)公司標準設計
型式、基本參數與尺寸
?型式
中型板式給料機按承載物料的輸送槽結構分為三種型式
P型一輸送槽承載板的縱剖面為平板型,適用于沿水平或傾角小于等于15°輸送塊狀物料。
L型一輸送槽承載板的縱剖面為波浪形,適于沿水平或傾角小于或等于25°輸送塊狀和顆粒狀物料。
H型一輸送槽承載板的縱剖面為圓弧形,適于沿水平或傾角小于或等于25°輸送潮濕和粘性的物料。


注意事項
1、鏈輪中心距的允許偏差≤一個鏈節距
2、給料機的給料速度按下列系列選取,其偏差不得超過:±10%
0.01; 0.02; 0.03; 0.04; 0.05; 0.063; 0.08; 0.10; 0.125; 0.16; 0.20;
0.25m/so 當給料機給料速度需要調節時,采用調速電機。一般采用Y系列異步電動機。
3、牽引鏈采用套筒滾子輸送鏈,節距系列為:200; 250; 315; 400mm
4、鏈輪采用套筒滾子輸送鏈鏈輪的設計規則,齒數從以下數目中選?。?; 8; 9; 10.
5、給料機的傳動方式分為右傳動、左傳動和雙邊傳動三種,傳動裝置在物料運行方向的右側為右傳動,反之為左傳動。分別用Ⅰ和Ⅱ標示。雙邊傳動不作標注。
6、按輸送槽的寬度,對槽體的支承分為兩種形式。當輸送槽寬度小于或等于1600mm 時,由固定在輸送槽兩端的棍輪支承槽體,滾輪沿支架的上下導軌運行。當輸送槽寬度大于1600mm時,由固定在機架上棍子支撐槽體。
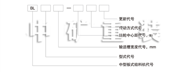
7、型號標記

標記示例:輸送播寬度B為1600mm,形式為L型,鏈輪中心距L為15m,右傳動方式的通用固定式中型板式給料機標記為:板式給料機 BL1600-15 I JB/T4255—1999


















